近日,美儀再次走進「中國文房四寶之鄉」安徽宣城,為專注研發生產焦亞硫酸鈉12年的實力品牌——宣城市楷昂化工有限公司(簡稱“楷昂化工”)提供過程自動化解決方案。

文房四寶之鄉(via.宣州區委宣傳部)▲
據美儀售后服務部徐磊介紹,接到客戶需求,宜興營運中心與售后服務專業團隊第一時間趕赴現場考察工況,數十臺儀表就位后,再次到現場指導安裝,并提供運維培訓服務。
本次合作中,美儀雷達液位計用于原料儲罐的料位測量,超聲波液位計主要用于冷卻水液位的精確測量監控,溫度傳感器則用于實時監控加熱爐腔的溫度,目前所有設備均處于穩定運行中。


工程項目現場▲
楷昂化工項目對接人表示,伴隨企業規模不斷擴大,引入更先進的自動化技術與產品,加快綠色化、自動化、智能化升級步伐,是企業踐行綠色發展,應對市場競爭,保持優勢地位的必然選擇。
“美儀的響應速度夠快、專業水平夠高、產品質量夠好……兩次現場服務更是令人印象深刻,體驗感直接拉滿,非常期待未來的進一步合作!”
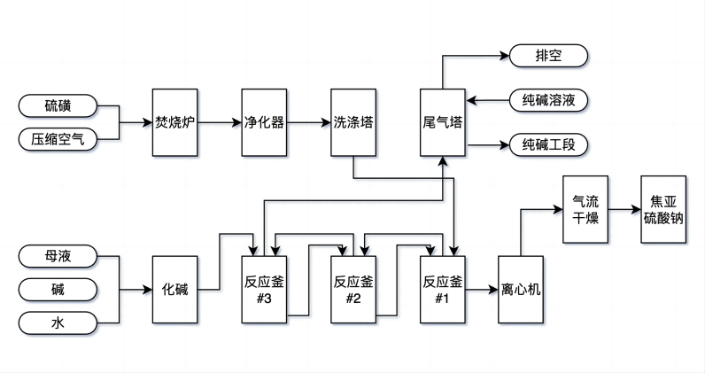
徐磊指出,在焦亞硫酸鈉制備全工藝流程,涵蓋原料儲存與運輸、溫度控制、液位監控、流量監測、能耗管理、最終產品儲存、廢液處理等,美儀均可以提供一站式的過程自動化解決方案。

焦亞硫酸鈉制備工藝流程(以硫磺為例)▲ 制圖:美小儀
“美儀致力于幫助廣大客戶有效提升生產效率,降低生產成本,提高產品質量,實現整個生產流程的自動化控制。安徽宣城,焦化硫酸鈉行業,都只是其中的縮影?!?/span>
「儀」起漲知識
焦亞硫酸鈉,又稱偏亞硫酸氫鈉、一縮二亞硫酸鈉,化學式Na2S2O5,是一種無機化合物,可作為消毒劑、抗氧化劑及防腐劑,主要應用于醫藥、印染、制革、化學、電子、感光、食品、金屬表面處理、污染控制等工業行業領域。